Stránka 1 z 3
Iso konektor autoradia
Napsal: pon led 04, 2016 10:33
od madfox
Zdravim chcem sa spytat či iso konektor ma vlastnu poistku proti pretazeniu a kolko amperovu? Chcem napojit tablet a zosilovac. Zosilovac ma 12V a 3A a nabijacka tabletu 12V 2A chcem obi dve veci napojit na jeden kabel z iso konektpra ktori da napetie 12 V pri zapnuti kluca. Diky za rady
Re: Iso konektor autoradia
Napsal: pon led 04, 2016 16:03
od ladinek
Isi konektor nemá pojistku, pojistka je v rádiu. Zesilovač na 3A? Co je to za zesilovač na repro?
Re: Iso konektor autoradia
Napsal: pon led 04, 2016 18:20
od madfox
Takze nebude Vadit 5A zatazenie na spinaci kabel z iso konektora? alebo by som musel dat na kabel nejaku poistku ??
http://www.ebay.com/itm/252029967264?_t ... EBIDX%3AIT
Re: Iso konektor autoradia
Napsal: pon led 04, 2016 19:59
od Petr S.
Re: Iso konektor autoradia
Napsal: pon led 04, 2016 20:20
od madfox
Na napajacom zdroji je napisane 12V 3A tak to nemoze mat viac...
Re: Iso konektor autoradia
Napsal: pon led 04, 2016 21:33
od slidil
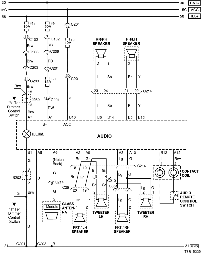
Audio má dvě pojistky označené F9 a F21. Jenomže nejsou jen pro napájení ISO konektoru, ale i pro další zařízení. Napájení při zapnutém klíčku (ACC) je jištěno pojistkou F9 10A, spolu se spínačem odkládací schránky a hodinama.
Teda alespoň u Avea 2009-2011, předpokládám že se schema elektroinstalace Avea 2008 příliš lišit nebude....
Re: Iso konektor autoradia
Napsal: pon led 04, 2016 21:41
od madfox
Dakujem takze vpohode mi Nabijanie Tabletu a zosilnovača nevyhodi poistku a budem kludne fičať

ĎAKUJEM .KEd bude vsetko hotove poslem fotky, zapajania a ako to mam namontovane + cenovy strop do coho som investoval a mozno nejake to videjko
Re: Iso konektor autoradia
Napsal: pon led 04, 2016 21:44
od slidil
Jinak bys to mohl napojit na zásuvku zapalovače. Ta je taky ovládaná klíčkem a je jištěná 15A. Já na ní mám připojenou nabíječku na přední kameru.
Re: Iso konektor autoradia
Napsal: pon led 04, 2016 21:45
od madfox
toje namna moc komplikovane, chcem to z iso konektoru napojit nech nemusim riesit prepajania atd...

Re: Iso konektor autoradia
Napsal: úte led 05, 2016 14:46
od ladinek
Tento tzv. zesilovač je naprosto zbytečnej, protože má stejnej výkon jako kterýkoliv jiný rádio 10W MOŽNÁ 12W rms. Jen se divím, že na něm není napsáno PMPO 1500W. Těch 200W je jen sranda

To tam chceš fakt dát? Jaký máš rádio? To dáš na origo rádio bez cinch výstupů? To Aveo s tím vyhoří po čase, beze srandy.
Re: Iso konektor autoradia
Napsal: stř led 06, 2016 13:58
od madfox
Ladinek, prosim ta porad mi nejaky dobry lacny zosilovac na ebayi... rozmyslal som nad
http://www.ebay.com/itm/New-4-Channels- ... SwgQ9Vi3~r
lebo toto ma vystup 15w x 2 a skusal som to na repro AUNA 1000W gold blaster, a na klasickych 16.5 repro od chevroletu a v polovici volume to hra dobre kvalitne zvuk ale potichu ako z mobilu a ked dam na plne tak to chrapci... neviem ci je chyba zosilovaca alebo slabe repraky

chcem aby hral kvalitny a hlasny zvuk ako radio pioneer 50W x 4 ... CHCEM mat v aute tablet a pustat pesnicky tade a zosilovat ich zosilovacom... DAKUJEM
Re: Iso konektor autoradia
Napsal: stř led 06, 2016 15:02
od ladinek
Z ebay nic. Zesilovač je třeba napojit přímo na baterii, přes pojistku, jinak to snad ani nejde. Na rádiu musí byt cinch výstupy, popřípadě hilow převodník koupit, to je to horší řešení na signál. Pak kabely atd. Je to celkem věda

V žádným případě se zesilovač nenapojuje na kabel o průřezu 1,5mm. Jedině to udělat tak jak to má bát a koupit dobrej dvoukanálovej zesilovač pokud nechceš subwoofer. V případě woofru 4k a dva kanály repro zbývající dva zmůstkovat a nechat na sub, pokud to zes dovolí. Tablet pak pouštět asi na rádiu přes blutut .
http://www.ahifi.cz/2-kanalove-zesilova ... a/?order=3
Ty repro Auna jsou jeny z nejlevnějších Low end repro to není dobrá volba.
Re: Iso konektor autoradia
Napsal: stř led 06, 2016 15:45
od madfox
Velky zosilovac nechcem, toje zbytocnost, praveze chcem taky malinky ktori sa mi zmesti do priehradky kde sa dava radio a mat tablet a na tom ten zosilovac . aby mi repro nehrali potichu ale ako radio ktore zosiluje 50w x 4 AUNA nemam v aute. to som mal pozicane od kamosa. na radiu hraju dobre ale na zosilovacy LEPY onicom . porad mi nejaky dobri zosilovac do 20eur. jeden co som kukal ktori mal miesto radia google nexus 7 tak ten mal NITRO BMW X43 auto zosilovac, ale mne sa to zda drahe.
Re: Iso konektor autoradia
Napsal: stř led 06, 2016 18:21
od ladinek
No do 20eur což je asi 550kč ti nedovedu poradit, pak teda ten ebay, ale já bych do toho nešel, už jen skrz vymyšlený udaje prodejcem.
Re: Iso konektor autoradia
Napsal: stř led 06, 2016 21:30
od Petr S.
Kup si kvalitní repro od renomovaného výrobce a zesík nepotřebuješ.