Vyměna jednotky MR-140 --> ITMS 6F na 2.0
Moderátor: Blue Lanos
Vyměna jednotky MR-140 --> ITMS 6F na 2.0
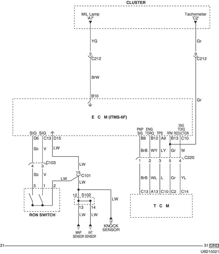
Nedávno tomu co tatovi na Tacumě odešla jednotka do křemíkového nebe (nečetla 1. lambdu a hodila OL-Drive, takže nepustí palivo do vstřiku). Jelikož před tím než odešla do ní nacpal 40 000,- ,tak nad ní zlomil hůl. Teď zkouším do ní nabastlit jednotku z Leganzy. Potíž je v tom že ve schematech je "RON swich", který nevím k čemu slouží. budu rád za každý nápad.
- Reklama
Re: Vyměna jednotky MR-140 --> ITMS 6F na 2.0
Přepínač pro oktanové číslo paliva.... Změna mapy.
Mitsubishi Lancer Sportsedan 1,6 MIVEC
Ex. Cruze, Kalos, Nexia
--------------------------------------
Ex. Cruze, Kalos, Nexia
--------------------------------------